You are using an unsupported browser. Please update your browser to the latest version on or before July 31, 2020.
close
You are viewing the article in preview mode. It is not live at the moment.
Try the AI Chatbot!
Fujitsu Multi-Zones & Auto Mode
print icon
Best way for these to operate is if they are all in heat or cool mode... but keep reading for more information.
 
Multi-Zones & Auto Mode
 
Auto Changeover alternates between heating or cooling if the room temperature falls 4°F below the set temperature when cooling or rises 4°F above the set temperature when heating. Auto changeover is not designed to provide rapid changes between heating and cooling operation or simultaneous heating and cooling. This feature is not recommended for systems with more than one indoor unit unless all indoor units have similar heating and cooling requirements and have similar temperature set points.
 
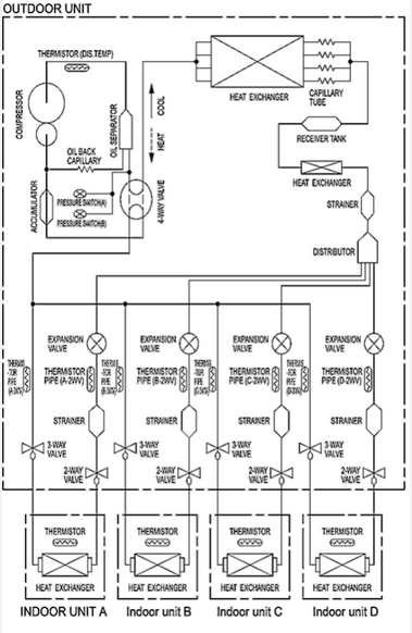
Inverter multi-zone units have one refrigerant system Fig. 1, and operation of each indoor unit should be harmonized with the primary settings. The first unit with the heating or cooling settings takes precedence. If an indoor unit is set to operate on a mode it can’t perform or not in accordance with the primary settings, the OPERATON LED (Red) of the indoor unit will flash (1 second ON and 1 second OFF) and will go into standby mode.
 
EXAMPLE:
 If indoor unit (A) was started in fan mode and then the indoor unit (B) was then operated in heating mode, indoor unit (A) would temporarily start operation in fan mode but when indoor unit (B) started operating in heating mode, the OPERATION indicator lamp (red) for indoor unit (A) would begin to flash (1 second on, 1 second off) and it would go into standby mode. Indoor unit (B) would continue to operate in heating.
 

 


 | Not Permissible Mode Combination
| Mode | •Heating (COIL DRY) mode and cooling mode (or dry mode)
| •Heating (COIL DRY) mode and fan mode
| Permissible Mode Combination
| Mode | •Cooling mode and dry mode
| •Cooling mode and fan mode
| •Dry mode and fan mode
| •Heating mode and COIL DRY mode
Feedback
0 out of 0 found this helpful

scroll to top icon