You are using an unsupported browser. Please update your browser to the latest version on or before July 31, 2020.
close
You are viewing the article in preview mode. It is not live at the moment.
Try the AI Chatbot!
Home > HVAC Equipment Lines > ICP/Heil/Tempstar > Heil ICP G9MXE EC Motor test
Heil ICP G9MXE EC Motor test
print icon

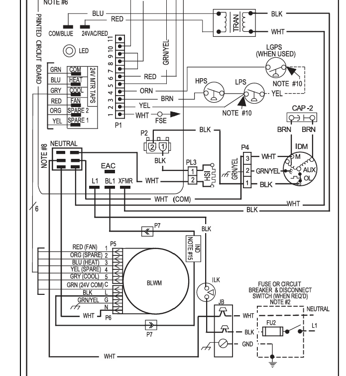
To test the EC motor, check for 120v on the line side.

Then check for 24 volt on the fan speed terminals at the circuit board.

Check the connections at the motor for power through the wires and tight connections.

 

Feedback
0 out of 0 found this helpful

scroll to top icon